Berikut maklumat tentang wayar elektrik aircond kereta. Dalam kenderaan moden, sistem penyaman udara bergantung pada rangkaian wayar elektrik yang kom
Berikut maklumat tentang wayar elektrik aircond kereta. Dalam kenderaan moden, sistem penyaman udara bergantung pada rangkaian wayar elektrik yang kompleks untuk berfungsi dengan cekap. Berikut adalah beberapa perkara penting tentang Diagram Wiring Aircond Kereta:
Bekalan Kuasa
Sistem penyaman udara dalam kereta biasanya menerima kuasa dari sistem elektrik kenderaan, biasanya melalui suis dan rele khusus. Kuasa kemudian diedarkan kepada pelbagai komponen sistem.
Pemampat
Pemampat adalah komponen penting dalam sistem penyaman udara. Biasanya dikuasakan oleh enjin melalui pemanduan tali pinggang, tetapi penglibatan dan operasinya dikawal oleh sistem elektrik kenderaan. Sebuah pelat pemampat, yang dikawal oleh gegelung elektromagnetik, menghubungkan dan memisahkan pemampat seperti yang diperlukan untuk mengekalkan suhu kabin yang diinginkan.
Kawalan Suhu
Kawalan suhu dalam sistem penyaman udara kereta diuruskan oleh gabungan pengesan, suis, dan aktuator. Komponen-komponen ini bertindak bersama untuk mengawal aliran refrigeran, mengawal kelajuan motor tiupan, dan menyesuaikan gabungan udara panas dan sejuk yang masuk ke dalam kabin.
Motor Tiupan
Motor tiupan bertanggungjawab untuk mengedarkan udara melalui kabin. Biasanya dikawal oleh siri rintangan atau pengawal kelajuan pemboleh ubah, yang mengawal kelajuan motor berdasarkan tetapan yang dipilih oleh pemandu.
Harnes Wayar
Wayar elektrik untuk sistem penyaman udara kereta biasanya diintegrasikan ke dalam harnes wayar keseluruhan kenderaan. Ia terdiri daripada pelbagai penyambung, wayar, dan rele yang menyambungkan komponen-komponen yang berbeza sistem kepada sistem elektrik kenderaan.
Penyelesaian Masalah
Apabila menyelesaikan masalah elektrik dengan sistem penyaman udara kereta, penting untuk mempunyai gambar rajah wayar yang khusus kepada jenama dan model kenderaan. Gambar rajah ini akan membantu mengenal pasti komponen-komponen yang berbeza dan sambungan wayar mereka yang berkaitan, menjadikan lebih mudah untuk mendiagnos dan membaiki sebarang kecacatan.
Penyelenggaraan
Penyelenggaraan yang betul terhadap wayar elektrik dalam sistem penyaman udara kereta adalah penting untuk prestasi dan jangka hayat yang optimal. Ini termasuk pemeriksaan berkala untuk tanda-tanda haus atau kerosakan, serta memastikan bahawa semua sambungan adalah selamat dan bebas dari kakisan.
Secara keseluruhannya, memahami wayar elektrik dalam sistem penyaman udara kereta adalah penting untuk mendiagnos dan membaiki sebarang isu yang mungkin timbul, memastikan sistem beroperasi dengan cekap untuk mengekalkan keselesaan kabin semasa cuaca panas.
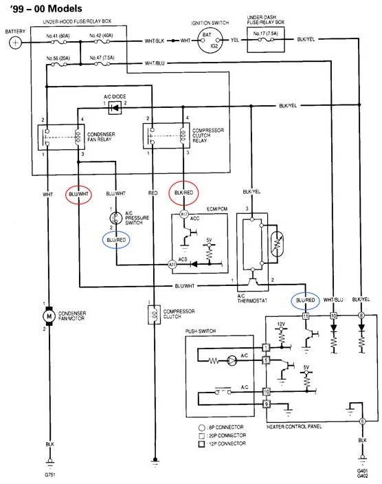
Imej Diagram Wiring Aircond Kereta
Kami telah mengumpulkan beberapa imej diagram wiring aircond keteta, semoga salah satu daripadanya dapat membantu anda. Semak gambar satu persatu, semoga sepadan dengan kereta anda dan semoga membantu menyelesaikan masalah diagram wiring aircond kereta anda.
Car Air Conditionel Electrical Wiring by Hermawan

image by Hermawan
Basic Car Wiring Diagram

source imej: pinterest
Wiring My Car Air Conditioner for MAXIMUM Cooling
Daripada beberapa gambar di atas, harap salah satunya dapat membantu anda. Jika anda tidak menemui apa yang anda mahukan, anda boleh menghubungi bengkel pembaikan aircond kereta terdekat untuk membaiki kerosakan AC kereta anda. Jom semak Bengkel Aircond Kereta Near Me sekarang!
Terima kasih sudah berkenan berkunjung ke blog Custom Feast, semoga tulisan kami tentang Diagram Wiring Aircond Kereta dapat menambah informasi seputar dunia otomotif dan komunitas otomotif. Jika ada kritik atau saran bisa menghubungi kami melalui kontak yang tersedia di website ini. Untuk layanan kerjasama juga kami terima, kami terbuka untuk kalian semua.
Ikuti beberapa akun sosial media kami:
- Facebook: Custom Feast
- Twitter: @Customfeast
- IG: @Customfeast
- Youtube: Custom Feast
- Tiktok: @customfeast.com


